欢迎来到江苏泰科流体控制阀门有限公司网站!

ZJHM气动套筒调节阀形小、体轻、高性能、大容量,是符合IEC标准的新一代通用调节阀产品。它适用于一般流体介质和工艺条件的生产过程制系统。
本产品由新型的气动多弹簧薄膜执行机构和低流阻套筒阀组成。特点如下:
公称通径mm | 25 | 40 | 50 | 65 | 80 | 100 | 150 | 200 | 250 | 300 | 350 | 400 | ||||
阀座直径mm | 25 | 32 | 40 | 50 | 65 | 80 | 100 | 125 | 150 | 200 | 250 | 300 | 可与本公司 商洽生产 | |||
额定流量 系数Kv | 直线 | 11 | 17.6 | 27.5 | 44 | 69 | 110 | 176 | 275 | 440 | 690 | 1000 | 1600 | |||
等百分比 | 10 | 16 | 25 | 40 | 63 | 100 | 160 | 250 | 400 | 630 | 900 | 1440 | ||||
公称压力MPa | 0.6 1.6 4.0 6.4 | |||||||||||||||
行程mm | 16 | 25 | 40 | 60 | 100 | |||||||||||
流量特性 | 直线、等百分比、快开型 | |||||||||||||||
介质温度℃ | -40~230℃(常温型),散热片式230~450℃(中温型),特殊订货-100~600℃ | |||||||||||||||
法兰标准 | 符合JB78-59、JB79-59标准,可按JB/79.1-94、JB/79.2-94、ANSI、JIS、DIN 等标准订货生产 | |||||||||||||||
阀体材质 | PN (MPa) | 0.6,1.6 | WCB(ZG230-450) CF3CF8 CF8M | |||||||||||||
4.0,6.4 | WCB(ZG230-450)、ZG1Cr18Ni9Ti、ZG0Cr18Ni12Mo2Ti CF8 CF8M | |||||||||||||||
阀体型式 | 直通单座铸造球型阀 | |||||||||||||||
阀芯材质 | 1Cr18Ni9、0Cr18Ni12Mo2Ti CF8 CF8M | |||||||||||||||
上阀盖形式 | 普通式(常温型)、热片式(中温型)、低温型 | |||||||||||||||
可调比R | 50:1 | |||||||||||||||
气源接头 | M16×1.5 | |||||||||||||||
零件名称 | 材料 | 温度范围 |
阀体上阀盖 | HT200 | -20~200℃ |
ZG230-450 | -40~450℃ | |
ZG1Cr18Ni9Ti | -250~550℃ | |
ZG0Cr18Ni12Mo2Ti | -40~600℃ | |
阀芯、阀座 | 1Cr18Ni9 | -250~550℃ |
0Cr18Ni12Mo2Ti | -250~550℃ | |
填 料 | 聚四氟乙烯 | -40~200℃ |
膜 片 | 丁晴橡胶夹增强涤沦织物 | |
压缩弹簧 | 60Si2Mn | |
膜 盖 | A3 |
型 号 | ZHA(B)-22 | ZHA(B)-23 | ZHA(B)-34 | ZHA(B)-45 |
有效面积cm2 | 350 | 350 | 560 | 900 |
行 程mm | 16 | 25 | 40 | 60 |
弹簧范围KPa | 20~100(标准);40~200;80~240;20~60;60~100 | |||
项目 | 指标值 | 项目 | 指标值 | |||||
基本误差% | 不带定位器 | ±5.0 | 始 终 点 偏 差 % | 气关 | 不带定位器 | 始点 | ±5.0 | |
终点 | ±2.5 | |||||||
带定位器 | ±1.0 | 带定位器 | 始点 | ±1.0 | ||||
终点 | ±1.0 | |||||||
回差% | 不带定位器 | 3.0 | 气开 | 不带定位器 | 始点 | ±2.5 | ||
终点 | ±5.0 | |||||||
带定位器 | 1.0 | 带定位器 | 始点 | ±1.0 | ||||
终点 | ±1.0 | |||||||
死区% | 不带定位器 | 3.0 | ||||||
带定位器 | 0.4 | 允许泄漏量L/h | 1×10-3× 阀额定 容量 | |||||
额定行程偏差% | ±2.5 | |||||||
开关 方式 | 执行 机构 型号 | 弹簧 范围 KPa | 气源 压力 KPa | 需 要 附 件 | 公称通径(阀座直径)mm | |||||||
25 | 40 | 50 | 65 | 80 | 100 | 150 | 200 | |||||
气 关 | ZHA-22 | 20~100 20~100 40~200 | 0.14 0.25 0.40 | - P P或R | 3.00 6.4 6.4 | |||||||
ZHA-23 | 20~100 20~100 40~200 | 0.14 0.25 0.40 | - P P或R | 2.25 6.4 6.4 | 1.95 6.4 6.4 | |||||||
ZHA-34 | 20~100 20~100 40~200 | 0.14 0.25 0.40 | - P P或R | 2.36 6.4 6.4 | 2.04 6.4 6.4 | 1.67 6.4 6.4 | ||||||
ZHA-45 | 20~100 20~100 40~200 | 0.14 0.25 0.40 | - P P或R | 1.41 6.4 6.4 | 1.14 6.4 6.4 | |||||||
气 开 | ZHA-22 | 20~100 40~200 80~240 | 0.14 0.25 0.40 | - P或R P | 1.5 4.5 6.4 | |||||||
ZHA-23 | 20~100 40~200 80~240 | 0.14 0.25 0.40 | - P或R P | 1.13 3.38 6.40 | 0.98 2.93 6.4 | |||||||
ZHA-34 | 20~100 40~200 80~240 | 0.14 0.25 0.40 | - P或R P | 1.18 3.54 6.4 | 1.02 3.06 6.4 | 0.84 2.51 5.85 | ||||||
ZHA-45 | 20~100 40~200 80~240 | 0.14 0.25 0.40 | - P或R P | 0.71 2.12 4.94 | 0.57 1.71 4.00 | |||||||

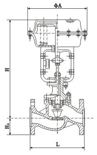
DN | L | H | H1 | 质量(kg) | φA | |||||||
PN16 | PN40 | PN64 | 普通 | 高温 | PN6 | PN16 | PN40 | PN64 | PN6 PN16 | PN40 PN64 | ||
25 | 185 | 197 | 210 | 410 | 560 | 50 | 57 | 70 | 20 | 24 | 285 | |
40 | 222 | 235 | 251 | 455 | 620 | 65 | 75 | 85 | 26 | 35 | ||
50 | 254 | 267 | 286 | 457 | 627 | 70 | 82 | 90 | 30 | 40 | ||
65 | 276 | 292 | 311 | 610 | 790 | 80 | 92 | 100 | 47 | 66 | 360 | |
80 | 298 | 317 | 337 | 622 | 807 | 95 | 100 | 107 | 55 | 78 | ||
100 | 352 | 368 | 394 | 640 | 850 | 105 | 110 | 117 | 125 | 65 | 99 | |
150 | 451 | 473 | 508 | 870 | 1130 | 132 | 142 | 150 | 172 | 130 | 160 | 470 |
200 | 600 | 650 | 890 | 1150 | 160 | 170 | 187 | 207 | 175 | 250 | ||
250 | 730 | 775 | 1203 | 1523 | 187 | 202 | 225 | 235 | 350 | 470 | 580 | |
300 | 850 | 900 | 1234 | 1554 | 220 | 230 | 257 | 265 | 500 | 660 | ||